
采油数字化解决方案
1、概述
采油数字化就是通过在油井井场安装压力、载荷、位移,温度、电参数等数字化传感仪表,把过程检测数据传送至井场远传终端(RTU),RTU装置再通过当地公共通讯网络直接上传到作业区生产运行监控中心。使油田的生产管理者可以通过这些数据对采油的工况进行识别、判断,并及时的采取措施保障油井生产顺利运行,提高采油生产效率。
2、解决方案
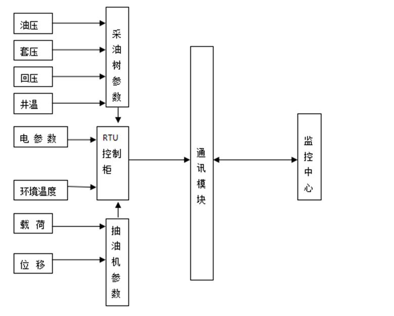
使用标准的RTU模块、无线压力变送器、无线温度变送器,无线载荷变送器采集井口各项参数,传送给信息中心的服务器,服务器将数据进行存储并通过网络发布。通过数字化、网络化的手段,实现井口数据远程监测、远程抄录、数据的实时显示。其系统整体运行架构如下:
(图一:系统整体运行架构)
采油数字化建设分为三大块:1、数据传输网络建设;2、井场硬件系统建设;3、监控中心网络平台的建设。
2.1数据传输网络建设
由于油田一般都是在远离城镇的偏远地区,大规模建设光纤通讯网络成本太高,且维护成本高,因此并不适用。在此我们采用当地电信运营商的通讯网络,使用DTU模块建设数据远程传输网络。其优点是只需给电信运营商缴纳数据流量费用,就能保障数据的传输,节省网络基建及后期维护费用。。
2.2 井场硬件系统建设
采用1口井配置1套RTU设备及配套的压力、温度、载荷变送器等组建井场数据采集系统。采集的压力、温度、电流、载荷等数据,由RTU模块进行统一处理、打包,最终通过数据传输网络传输到监控中心服务器。如下图三:


(图三:现场硬件设备运行流程、设备安装图)
2.3 监控平台建设
在监控中心部署远程监控平台系统软件、数据服务器,对每口油井RTU上传的数据进行展示、发布、存储。其监控平台功能如下:
1) 生产数据实时显示;
2) 生产数据以图、表形式详细显示;
3) 生产数据查询;
4) 油井基本资料录入和修改;
5) 报警(含压力、温度、电参、停电报警),报警声光提示与弹出对话框相结合,区分“一般报警”,“重要报警”“紧急告警”,实现报警信息的渐进趋势监控,报警处理历史记录可追溯;
6) 监测数据报表(含单井和多井)生成和下载,下载格式为EXCEL;
7) 具有示功图、电参数等数据及图表、曲线的查询,下载格式为EXCEL;
8) 具有生成日报功能,报表格式与源头数据库格式一致;
3、现场应用案例
在新疆中国石化西北油田分公司应用案例。西北油田分公司是中石化的上游企业之一,在塔里木盆地有37个勘探区块,勘探面积约为14.31万平方千米, 所管辖的油气井分布在12000平方公里范围内,井距大、巡检线路长。地理环境和自然气候恶劣,夏天酷热难当气温达到40多度,冬天严寒逼人达到零下20多度,春秋风沙肆虐。采油数字化的建设,极大缓解在现场生产管理中点多井散、战线长等一系列的突出矛盾,保障现场生产管理的实时性和安全性。
现场硬件设备安装:

(抽油机井采油树设备安装)
远程监控平台展示:

(抽油机井数据实时显示)

(抽油井功图、三相电流卡片)

(日报表数据汇总功能)


